ناسا درۆی نەدەکرد؛ زانیارییە ناوخۆییەکان دەردانی میتانی لە ئارادکێو لە ئێران پشتڕاست دەکەنەوە

ناسا درۆی نەدەکرد؛ زانیارییە ناوخۆییەکان دەردانی میتانی لە ئارادکێو لە ئێران پشتڕاست دەکەنەوە
پەیامی کورد   ...   ناسا درۆی نەدەکرد؛ زانیارییە ناوخۆییەکان دەردانی میتانی لە ئارادکێو لە ئێران پشتڕاست دەکەنەوە

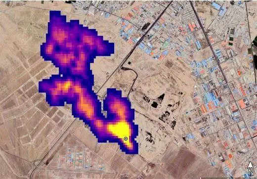
ئەندامێکی فاکەڵتی زانستی پەیمانگای توێژینەوەی فڕۆکەوانی ڕایگەیاند: کاتێک ناسا وێنەی دەردانی میتانی لە ئارادکۆوە بڵاوکردەوە، دەزگای پەیوەندیدار داوای لێکردین لێکۆڵینەوە لەو پرسە بکەین و لە هەمان کاتدا لێکۆڵینەوەکانمان دەردانی بڕێکی زۆر میتانی پشتڕاست کردەوە لە ئارادکۆوە.

بەگوێرەی زانیارییەکان ، دەردانی میتانی لە زبڵدانەکان لە هەموو جیهاندا ڕوودەدات و ناتوانرێت ڕەت بکرێتەوە؛ ئەم بابەتە لە ووڵاتی ئێران بۆ یەکەم جار لە سێیەمی تشرینی دووەمی ساڵی ١٤٠١دا سەرنجی درا. لەو کاتەدا ناسا ڕاپرسییەکی زانستی لەسەر بنەمای وێنەی مانگی دەستکرد بڵاوکردەوە و ٥٠ ناوەندی دەردانی گازی میتانی لە جیهاندا ناساند کە یەکێکیان زبڵخانەی ئارادکێوە لە باشووری تاران.

بە بڵاوبوونەوەی وێنەی چڕی دەردانی میتانی لە ئارادکێو وە دەست بەجێ سەرنجی میدیاکانی ووڵاتی ئێران و دانیشتوانی پایتەختی ئەو ووڵاتەی لێکەوتەوە؛ بەڵام بابەتی سەرنجڕاکێشتر کاردانەوەی سەرۆکی شارەوانی و ئەندامانی شەورای شاری تاران بوو بەرامبەر بەم ڕووداوە دوو ساڵ لەمەوبەر.

لێدوانەکان (0)

هێشتا لێدوان نییە. یەکەمین لێدوان بنووسە!

لێدوانی خۆت بنووسە